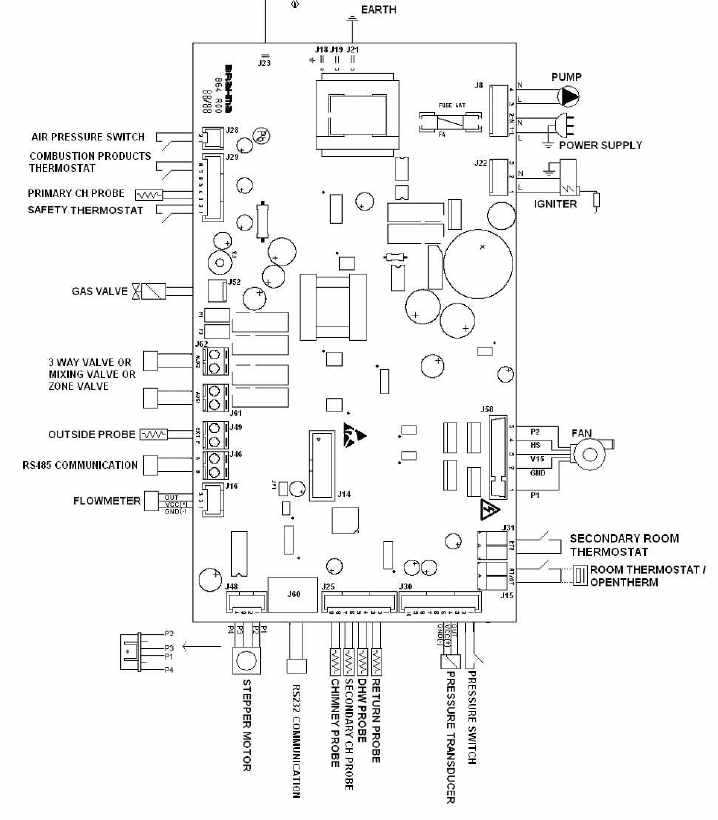
Плата управления Brahma MI860 (16021804) разработана для обеспечения безопасности и контроля температуры в конденсационных газовых котлах с предварительным смешиванием.

Бренды | Brahma |
Помогите другим пользователям с выбором - будьте первым, кто поделится своим мнением об этом товаре.